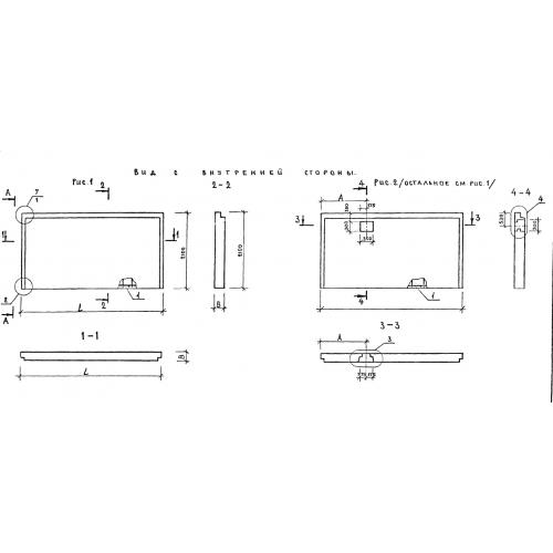
ПСЦ 30.21.3.5

Чертеж изделия:
Характеристики изделия:
ПараметрЗначение
длина2990 мм
ширина350 мм
высота2100 мм
вес2600 кг
серия1.220.1-2

ПСЦ 30.21.3.5 Панели наружных цокольных стен по серии 1.220.1-2.