НР1-27.29.3-4

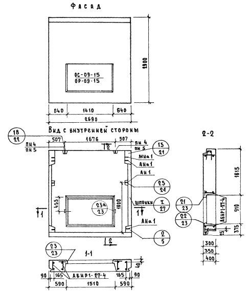
Чертеж изделия:
Характеристики изделия:
ПараметрЗначение
Длина2690 мм
Ширина300 мм
Высота2900 мм
Масса2605 кг
Нормативный документСерия 1.132-1

НР1-27.29.4-3   Наружная стеновая панель рядовая по Серии 1.132-1.