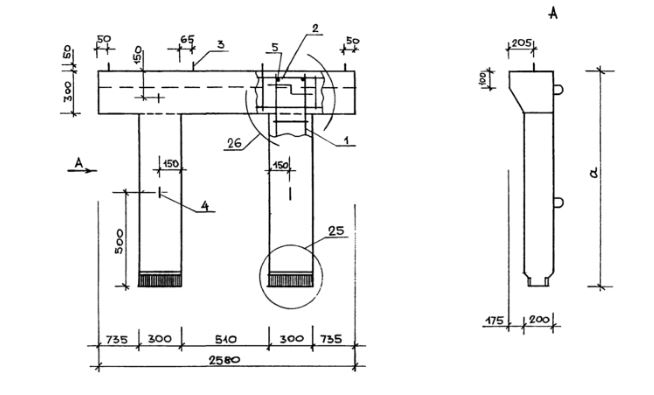
ЛР 12

Чертеж изделия:
Характеристики изделия:
ПараметрЗначение
длина2580 мм
ширина375 мм
высота1160 мм
масса850 кг
нормативный документСерия 1.050.9-4.93

ЛР 12  Рамы лестничные Серия 1.050.9-4.93.